ГОСТ 12506-81 от 1984-01-01 Окна деревянные для производственных зданий. Типы, конструкция и размеры.

ГОСТ 12506-81

Группа Ж32


МЕЖГОСУДАРСТВЕННЫЙ СТАНДАРТ



ОКНА ДЕРЕВЯННЫЕ ДЛЯ ПРОИЗВОДСТВЕННЫХ ЗДАНИЙ

Типы, конструкция и размеры

Wooden windows for industrial buildings.

Types, structure and dimensions

ОКП 53 6134, 53 6138

Дата введения 1984-01-01


ИНФОРМАЦИОННЫЕ ДАННЫЕ

1.  РАЗРАБОТАН И ВНЕСЕН Центральным научно-исследовательским и проектно-экспериментальным институтом промышленных зданий и сооружений (ЦНИИПромзданий) Госстроя СССР

2.  УТВЕРЖДЕН И ВВЕДЕН В ДЕЙСТВИЕ постановлением Государственного комитета СССР по делам строительства от 22.07.81 N 126


3.  ВЗАМЕН ГОСТ 12506-67 и ГОСТ 16407-70


4.  ССЫЛОЧНЫЕ НОРМАТИВНО-ТЕХНИЧЕСКИЕ ДОКУМЕНТЫ

          



Обозначение НТД, на который дана ссылка


Номер пункта


ГОСТ 111-90


2.9


ГОСТ 5088-94


2.6


ГОСТ 5090-86


2.6


ГОСТ 5091-78


2.6


ГОСТ 10174-90


2.7


ГОСТ 23166-99


2.1


 

5.  ПЕРЕИЗДАНИЕ


Настоящий  стандарт распространяется на деревянные окна, предназначенные для заполнения проемов в производственных и вспомогательных зданиях промышленных и сельскохозяйственных предприятий.

Окна,  представленные в настоящем стандарте, рассчитаны на ветровую нагрузку 850 Н/м (85 кгс/м).



1. ТИПЫ, РАЗМЕРЫ И МАРКИ

1.1.  Окна в зависимости от способа открывания подразделяют на серии:

В  - открывающиеся внутрь помещения;

Н  - открывающиеся наружу;

Г  - глухие (неоткрывающиеся).


1.2.  Окна серий В и Н состоят из коробок, переплетов и остекления, серии Г - из коробок и остекления.

Окна  серий В и Н представляют собой одинарную конструкцию с одним рядом остекления или спаренную конструкцию с двумя рядами остекления.

Окна  серии Г представляют собой одинарную конструкцию с одним рядом остекления.


1.3.  Окна серий Н и Г следует применять только в одноэтажных зданиях, а серии В - в одно- и многоэтажных зданиях.


1.4.  Заполнение проемов должно производиться: в зданиях промышленных предприятий - одним или несколькими оконными блоками по высоте и ширине проема, а в зданиях сельскохозяйственных предприятий - по высоте одним, а по ширине - одним или несколькими оконными блоками.

Примерные  схемы заполнения оконных проемов приведены:

-  с простеночным остеклением для зданий промышленных предприятий - в приложении 1;

-  с ленточным остеклением для зданий промышленных предприятий - в приложении 2;

-  с простеночным остеклением для зданий сельскохозяйственных предприятий - в приложении 3.


1.5.  В зданиях промышленных предприятий для заполнения проемов высотой более 18М (М=100 мм) и шириной 30М должны применяться оконные блоки с шириной деталей коробки 124 мм.


1.6.  На чертежах указаны размеры в миллиметрах неокрашенных деталей и изделий.


1.7.  Габаритные размеры окон для зданий промышленных предприятий указаны на черт.1, а для зданий сельскохозяйственных предприятий - на черт.2.



Габаритные размеры окон для зданий промышленных предприятий

Черт.1

   


Габаритные размеры окон для зданий сельскохозяйственных предприятий


Черт.2

Примечания  к черт.1 и 2:


1.  Схемы окон изображены со стороны фасада.


2.  Цифры над схемами означают размеры окон в модулях.


3.  Схемы заполнения переплетами показаны для окон серии Н.  

         

1.8.  Устанавливают следующую структуру условного обозначения (марки) окон:

           

       

  Примеры условных обозначений

Окно  для зданий промышленных предприятий, открывающееся внутрь помещения, спаренной конструкции, высотой 18 и шириной 30 дм, при ширине деталей коробки 124 мм:


ПВД18-30.2 ГОСТ 12506-81


То  же, с левым расположением узкой створки:


ПВД18-30.2Л ГОСТ 12506-81


То  же, открывающееся наружу, одинарной конструкции, высотой 12 и шириной 24 дм, при ширине деталей коробки 94 мм:


ПНО12-24.1 ГОСТ 12506-81


То  же, неоткрывающееся (глухое), высотой 12 и шириной 18 дм:


ПГ12-18 ГОСТ 12506-81

 

Окно  для зданий сельскохозяйственных предприятий неоткрывающееся (глухое), высотой 6 и шириной 12 дм:


СГ6-12 ГОСТ 12506-81


То  же, с жалюзийной решеткой:


СГ6-12Ж ГОСТ 12506-81


То  же, открывающееся внутрь помещения, одинарной конструкции, высотой 12 и шириной 18 дм:


СВО12-18 ГОСТ 12506-81


То  же, спаренной конструкции:


СВД12-18 ГОСТ 12506-81



2. ТРЕБОВАНИЯ К КОНСТРУКЦИИ

2.1.  Окна должны изготовляться в соответствии с требованиями ГОСТ 23166 и настоящего стандарта по рабочим чертежам, утвержденным в установленном порядке.


2.2.  Конструкция, форма, основные размеры и марки окон серии В для зданий промышленных предприятий должны соответствовать указанным на черт.3, а для сельскохозяйственных предприятий - на черт.4. Форма и размеры сечений деталей окон серии В с одинарным остеклением указаны на черт.5, а с двойным остеклением - на черт.6.



Конструкция, форма, основные размеры и марки окон


Черт.3


Черт.4



Серия В

С одинарным остеклением

1 - уплотняющие прокладки по ГОСТ 10174

Черт.5



С двойным остеклением


1 - уплотняющие прокладки по ГОСТ 10174

     

1 - уплотняющие прокладки по ГОСТ 10174; 2 - прорезь для отвода воды;

3 - прорезь, выбирают для окон зданий сельскохозяйственных предприятий;

4 - четверть, выбирают при необходимости установки подоконных досок (плит)

Черт.6

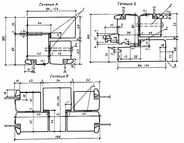
2.3.  Конструкция, форма, основные размеры и марки окон серии Н для зданий промышленных предприятий должны соответствовать указанным на черт.7 и 8. Форма и размеры сечений деталей окон серии Н с одинарным остеклением указаны на черт.9, а с двойным остеклением - на черт.10.


Конструкция, форма, основные размеры и марки окон

Серия Н

Для зданий промышленных предприятий


Черт.7


Черт.8

С одинарным остеклением


1 - уплотняющие прокладки по ГОСТ 10174; 2 - четверть, выбирают при необходимости установки

подоконных досок (плит)

Черт.9

С двойным остеклением


     

1 - уплотняющие прокладки по ГОСТ 10174; 2 - винтовая стяжка;

3 - четверть, выбирают при необходимости установки подоконных досок (плит)


Черт.10

2.4.  Конструкция, форма, основные размеры и марки окон серии Г для зданий промышленных предприятий должны соответствовать указанным на черт.11, а для сельскохозяйственных предприятий - на черт.12. Форма и размеры сечений деталей окон серии Г для зданий промышленных предприятий указаны на черт.13, а для зданий сельскохозяйственных предприятий - на черт.14.

Конструкция, форма, основные размеры и марки окон


Черт.11


Для зданий сельскохозяйственных  предприятий

Черт.12

Для зданий промышленных предприятий


     

1 - четверть, выбирают при необходимости установки подоконных досок (плит)


Черт.13

Для зданий сельскохозяйственных предприятий  


Черт.14

2.5.  Навеска створок должна осуществляться по схемам, указанным на черт.3, 4, 7 и 8.


2.6.  Петли, угольники, запорные приборы и винтовые стяжки окон должны удовлетворять ГОСТ 5088*, ГОСТ 5091 и ГОСТ 5090.

______________

*  На территории Российской Федерации действует ГОСТ 5088-2005. - Примечание изготовителя базы данных.

Расположение  приборов в окнах приведено в приложении 4.


2.7.  Уплотнение притворов окон должно производиться прокладками по ГОСТ 10174; места их крепления указаны на чертежах сечений деталей.


2.8.  В нижних брусках коробок окон серии В спаренной конструкции должны устраиваться прорези для отвода дождевой воды, располагаемые на расстоянии 50 мм от вертикальных брусков коробок.


2.9.  Для остекления окон следует применять стекло по ГОСТ 111*.

______________

*  На территории Российской Федерации действует ГОСТ 111-2001. - Примечание изготовителя базы данных.     

Спецификации  стекол для окон приведены в приложениях 5 и 6.

                

ПРИЛОЖЕНИЕ 1

Справочное

ПРИМЕРНЫЕ СХЕМЫ ЗАПОЛНЕНИЯ ОКОННЫХ ПРОЕМОВ

С ПРОСТЕНОЧНЫМ ОСТЕКЛЕНИЕМ

ДЛЯ ЗДАНИЙ ПРОМЫШЛЕННЫХ ПРЕДПРИЯТИЙ

                

 

ПРИЛОЖЕНИЕ 2

Справочное

ПРИМЕРНЫЕ СХЕМЫ ЗАПОЛНЕНИЯ ОКОННЫХ ПРОЕМОВ

С ЛЕНТОЧНЫМ ОСТЕКЛЕНИЕМ

ДЛЯ ЗДАНИЙ ПРОМЫШЛЕННЫХ ПРЕДПРИЯТИЙ


ПРИЛОЖЕНИЕ 3

Справочное

ПРИМЕРНЫЕ СХЕМЫ ЗАПОЛНЕНИЯ ОКОННЫХ ПРОЕМОВ

С ПРОСТЕНОЧНЫМ ОСТЕКЛЕНИЕМ

ДЛЯ ЗДАНИЙ СЕЛЬСКОХОЗЯЙСТВЕННЫХ ПРЕДПРИЯТИЙ



ПРИЛОЖЕНИЕ 4

Рекомендуемое

ПРИМЕРЫ РАСПОЛОЖЕНИЯ ПРИБОРОВ В ОКНАХ


    

1 - стяжка СТ; 2 - завертка ЗР2; 3 - ПВ3-2 или ПН7-2; 4 - ПВ2-75-2 или ПВ4-75-2;

5 - ПН6-80Л или ПН7-1, или ПВ3-1; 6 - ПВ4-75-1 или ПВ2-75-1, или ПВ1-100Л


Черт.1


         

1 - стяжка СТ; 2 - завертка ЗР2; 3 - ПН7-2 или ПВ3-2; 4 - ПВ2-100-2 или ПВ4-90-2;

5 - ПН6-110П или ПН7-1, или ПВ3-1; 6 - ПВ4-90-1 или ПВ2-100-1, или ПВ2-100Л


Черт.1 (продолжение)

Примечание.  В окнах ПВД12-18.1; ПВД18-18.1; ПНД12-18.1; ПНД18-18.1 завертки устанавливают только при отсутствии механизмов открывания.

           

           

1 - завертка ЗР2; 2 - ПВ2-100-2 или ПВ4-90-2; 3 - ПН7-2 или ПВ3-2; 4 - стяжка СТ


Черт.2



     

1 - петля ПН1-70Л для ПНО12-18.1, петля ПН1-110Л для ПНО18-18.1; 2 - завертка ЗР2;

3 - петли ПН1-110Л для ПНО12-18.1, петля ПН1-130Л для ПНО18.18.1;

4 - петля ПН1-110П для ПНО12-18.1, петля ПН1-130П для ПНО18-18.1;

5 - петля ПН1-70Л для ПНД12-18.1, петля ПН1-110Л для ПНД18-18.1; 6 - стяжка СТ;

7 - петля ПН1-110Л для ПНД12-18.1, петля ПН1-130Л для ПНД18-18.1;

8 - петля ПН1-110П для ПНД12-18.1, петля ПН1-130П для ПНД18-18.1


Черт.3

 ПРИЛОЖЕНИЕ 5

Справочное

 

СПЕЦИФИКАЦИЯ СТЕКОЛ ДЛЯ ОКОН СЕРИИ В







Марка окна


Размер, мм


Кол.



Высота


Ширина


Толщина




Для зданий промышленных предприятий


ПВД12-18.1


980


1025


4


2






450


3




ПВД12-24.1




1025


4


4


ПВД12-30.1




1025










450


3


2


ПВД12-30.1П




1025


4


4






450


3


2


ПВД12-30.2




1025


4


4






450


3


2


ПВД12-30.2П




1025


4


4






450


3


2


ПВД18-18.1


1580


1025


4


2






450


3




ПВД18-24.1




1025


4


4


ПВД18-30.1




1025










450


3


2


ПВД18-30.1П




1025


4


4






450


3


2


ПВД18-30.2




1025


4


4






450


3


2


ПВД18-30.2П




1025


4


4






450


3


2


Для зданий сельскохозяйственных предприятий


СВО9-12


630


475


3


2


СВО9-18




500




3


СВО12-12


930


475




2


СВО12-18




500




3


СВД9-12


680


500




4


СВД9-18




525




6


СВД12-12


980


500




4


СВД12-18




525




6



 ПРИЛОЖЕНИЕ 6

Справочное


СПЕЦИФИКАЦИЯ СТЕКОЛ ДЛЯ ОКОН СЕРИЙ Н И Г







Марка окна


Размер, мм


Кол.



Высота


Ширина


Толщина




Для зданий промышленных предприятий


ПНО12-18.1


980


1025


4


1






425


3




ПНО12-24.1




1025


4


2


ПНО12-30.1




1025










425


3


1


ПНО12-30.2




1025


4


2






425


3


1


ПНО18-18.1


1580


1025


4


1






425


3




ПНО18-24.1




1025


4


2


ПНО18-30.1




1025










425


3


1


ПНО18-30.2




1025


4


2






425


3


1


ПНД12-18.1


980


1025


4


2






425


3




ПНД12-24.1




1025


4


4


ПНД12-30.1




1025










425


3


2


ПНД12-30.2




1025


4


4






425


3


2


ПНД18-18.1


1580


1025


4


2






425


3




Для зданий сельскохозяйственных предприятий


ПНД18-24.1


1580


1025


4


4


ПНД18-30.1




1025










425


3


2


ПНД18-30.2




1025


4


4






425


3


2


ПГО12-18.1


1095


1140


4


1






540






ПГО12-24.1




1140




2


ПГО12-30.1




1140




2






540




1


ПГО12-30.2




1140




2






540




1


ПГО18-18.1


1695


1140




1






540






ПГО18-24.1




1140




2


ПГО18-30.1




1140




2






540




1


ПГО18-30.2




1140




2






540




1


СГО6-9


495


795


3




СГО6-12




1070






           

Текст документа сверен по:

официальное издание

Деревянные детали и изделия из древесины

для строительства. Часть 1. Окна и двери: Сб. ГОСТов. -

М.: ИПК Издательство стандартов, 2002

Предоставлено компанией МГК "Информпроект".




Хотите оперативно узнавать о новых публикациях нормативных документов на портале? Подпишитесь на рассылку новостей!

Все ГОСТы >>    ГОСТы «Окна, оконные блоки, остекление >>



Смотрите также: Каталог «Окна, оконные блоки, остекление» >>
Компании «Окна, оконные блоки, остекление» >>
Статьи (118) >>
ГОСТы (38) >>
СНиПы (1) >>
Нормативные документы (1) >>
Подписка на рассылки >>
Задать вопрос в форуме >>
Форум "Окна, лоджии, остекление балконов" >>
Форум "Балконы" >>
наверх